

CO2-Storage Tank
일반적인 저장탱크와 고순도 액화탄산을 저장할수 있는 개선한 차별화된 제품을 생산합니다.
퍼라이트 타입은 진공도 0.05 Torrl 기준으로 제작되며 진공 유지 수명이 뛰어납니다.
Technical Index
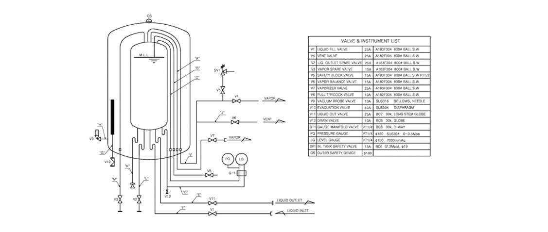
/ CO2-P&ID

사양
/ Standards Specification
MODEL | Net. (ℓ) | Gross (ton) | Loss (%/day) | Empty weight (㎏) |
---|---|---|---|---|
CCO-4.9 | 5,300 | 4.910 | 0.07 | 5,000 |
CCO-10 | 10,790 | 10,000 | 0.06 | 8,000 |
CCO-15 | 16,180 | 15,000 | 0.05 | 11,000 |
CCO-20 | 21,570 | 19,995 | 0.04 | 14,000 |
CCO-30 | 32,350 | 29,990 | 0.035 | 18,000 |
CCO-40 | 43,140 | 39,990 | 0.035 | 25,000 |
CCO-50 | 53,930 | 49,990 | 0.03 | 33,000 |
- CO2 Storage Tank
- Stadard D.P : 2.3 ㎫
- Empty weight is base on D.P 2.3 ㎫.
- Other special models be possible
- Other items can be made according to the customers specification