

Storage CE-Tank
충진장에서 사용하는 일반적인 저장탱크는 액화가스 HEAD 높이에 따라 펌프 효율이 급격히 떨어지는 현상인
MPSH 문제점을 개선한 차별화된 제품을 생산합니다.
저장탱크에 액화가스 잔량이 충분함에도 불구하고 full 충전의 번거러움을 해결해드립니다.
Technical Index
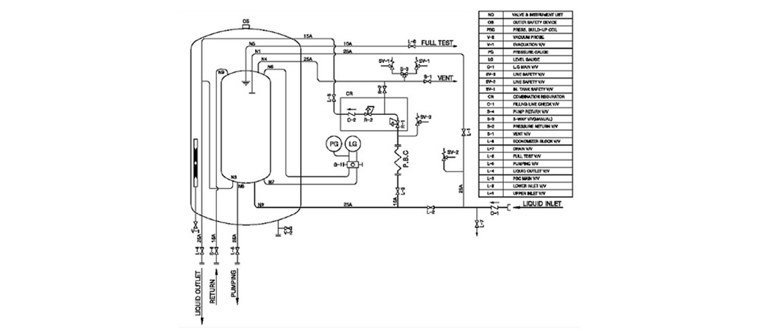
/ CE-P&ID

사양
/ Standards Specification (Tank Lorry)
Model | Volume (ℓ) | Capacity (ℓ) | Capacity Net (㎏) | Loss (%/day) | Delivery N㎥/H | Empty Weight(㎏) |
---|---|---|---|---|---|---|
CCE-4 | 3,890 | 3,500 | O2 : 3,991 N2 : 2,829 Ar : 4,901 | 1.20 | 250 | 3,500 |
CCE-5 | 4,860 | 4,370 | O2 : 4,986 N2 : 3,534 Ar : 6,124 | 1.10 | 250 | 4,500 |
CCE-7 | 6,800 | 6,120 | O2 : 6,977 N2 : 4,945 Ar : 8,568 | 1.00 | 250 | 5,600 |
CCE-10 | 9,520 | 8,570 | O2 : 9,768 N2 : 6,923 Ar : 11,995 | 0.80 | 500 | 5,800 |
CCE-15 | 15,000 | 13,500 | O2 : 15,390 N2 : 10,908 Ar : 18,900 | 0.50 | 500 | 8,000 |
CCE-20 | 19,490 | 17,540 | O2 : 19,997 N2 : 14,173 Ar : 24,557 | 0.40 | 1000 | 9,500 |
CCE-30 | 29,200 | 26,280 | O2 : 29,960 N2 : 21,230 Ar : 36,790 | 0.35 | 1000 | 13,000 |
- Stadard D.P : 1.0 ㎫, 1.76 ㎫, 3.2 ㎫
- Empty weight is base on D.P 1.0 ㎫.
- Other special models be possible
- Cryogenic Storage Tank
- Other items can be made according to the customers specification